干法分散采取了直線噴射分散方法,樣品經過高壓氣體分散后垂直向后飛行,避免了待測顆粒二次團簇,同時采取了管道無殘留設計,保證了測試不同樣品的準確性。優越的光路自動校對系統、干濕一鍵切換系統、干法電腦遠端控制喂料系統等精心設計彰顯出LSD-1078A獨特優勢。
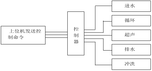
測試過程由計算機自動完成控制完成,控制系統原理圖如下:

智能型激光粒度分析儀控制系統原理圖
智能型干粉激光粒度分析儀控制系統原理圖
一 儀器特點
?二 儀器參數
| 規格型號 | LSD-1078A | |
| 執行標準 | ISO 13320:2009;GBT 19077-2016 | |
| 測試范圍 | 濕法0.01μm -1250μm ??干法0.1-1250μm | |
| 探測器通道數 | 濕法127 ???干法96(均勻交叉及面積補償多方位陣列) | |
| 超高速采集主板 | 用超高速采集主板,16bit.200kbs的采樣速度,樣品在激光光束中0.1s即可得出準確結果。 | |
| 準確性、重復性誤差 | ??<±0.5%(國家標準樣品D50值) | |
| 免排氣泡 | 具備免排氣泡設計,無氣泡干擾數據更準確 | |
| 激光器參數 | 進口光纖輸出大功率半導體激光器 λ= 635nm,? 功率最大20mW,使用壽命>50000小時 | |
| 激光器智能管理系統 | 實時監測儀器的工作狀態,一旦接收到工作的命令智能管理系統會瞬間點亮激光器,高性能激光器會在3秒內達到穩定的工作狀態 | |
| 光學對中系統 | 機械中心+光學中心雙定位全自動對中系統 | |
| 操作模式 | SOP可編輯一鍵式全自動測量 | |
| 濃度范圍 | 最低遮光度3%,最高遮光度90%(光學濃度) | |
| 樣品窗 | 特殊鍍膜工藝處理,光信號透過率>99.7% | |
| 智能操作模式 | 干、濕法測試均實現軟件一鍵式全自動操作 | |
| 干濕法切換 | 軟件一鍵式自動切換,無需手動操作 | |
| 內置分散方法 | 超聲 | 頻率:f=40KHz,功率:p=80W,時間:隨意可調;具備超聲防干燒 |
| 攪拌 | 循環攪拌一體化設計,轉速:100-3950rpm轉速可調 | |
| 循環 | 循環額定流量:0-10L/min可調 ?額定功率:25W | |
| 樣品池 | 自行設計沸騰式樣品池,分散效果更好,容量:190-600mL均可正常測試 | |
| 干法分散 | 分散方式 | 高壓空氣分散 |
| 喂料方式 | 機械無級調速振動喂料,軟件控制 | |
| 無油靜音空壓機 | 具有粉塵過濾功能,保證測試準確性,0.1-0.8MPa連續可調 | |
| 過濾器 | 可過濾空氣中的水分,保證分散效果 | |
| 測量時間 | 典型值<10秒 | |
| 環境溫度 | 0°-45°C | |
| 環境濕度 | 10%-85%相對濕度(無結凝) | |
| 電源要求 | 110V-240V(±20V),50Hz-60Hz | |
| 體積 | 1040mm*505mm*335mm | |
| 重量 | 50Kg | |
?三?軟件功能
?
| 測試報告 | 測試報告可導出Word、Excel、圖片(Bmp)和文本(Text)等多種形式的文檔,滿足在任何場合下查看測試報告以及科研文章中引用測試結果 |
| 自行DIY | 用戶自定義要顯示的數據,根據粒徑求百分比、根據百分比求粒徑或根據 |
| 統計方式 | 體積分布和數量分布,以滿足不同行業對于粒度分布的不同統計方式 |
| 統計比較 | 可針對多條測試結果進行統計比較分析,可明顯對比不同批次樣品、加工前后樣品以及不同時間測試結果的差異,對工業原料質量控制具有很強的實際意義 |
| 分析模式 | 包括自由分布、R-R分布和對數正態分布、按目分級統計模式等,滿足不同行業對被測樣品粒度統計方式的不同要求 |
| 顯示模板 | 粒徑區間求百分比,以滿足不同行業對粒度測試的表征方式。徑距、一致性、區間累積等等 |
| 智能操作模式 | 真正全自動無人干預操作,無人為因素干擾,您只需按提示加入待測樣品即可,測試結果的重復性更好。 |
| 多語言支持 | 中英文語言界面支持,還可根據用戶要求嵌入其他語言界面。 |
?四?測試軟件及分析報告
?
附件:常用孔徑尺寸與目數對應表
| 目數(mesh) | 微米(μm) | 目數(mesh) | 微米(μm) | 目數(mesh) | 微米(μm) |
| 2.5 | 7925 | 20 | 833 | 200 | 74 |
| 3 | 5880 | 24 | 701 | 250 | 61 |
| 4 | 4599 | 27 | 589 | 270 | 53 |
| 5 | 3962 | 32 | 495 | 325 | 47 |
| 6 | 3327 | 35 | 417 | 425 | 33 |
| 7 | 2794 | 40 | 350 | 500 | 25 |
| 8 | 2362 | 60 | 245 | 625 | 20 |
| 9 | 1981 | 65 | 220 | 800 | 15 |
| 10 | 1651 | 80 | 198 | 1250 | 10 |
| 12 | 1397 | 100 | 165 | 2500 | 5 |
| 14 | 1165 | 110 | 150 | 3250 | 2 |
| 16 | 991 | 180 | 83 | 12500 | 1 |
]]>
優勢
加持了以下多項創新技術:
◆?偏振濾波技術
◆?衍射愛里斑反常變化(ACAD)的補償修正技術
◆?斜入射反傅里葉光路配置
◆?格柵式大角度檢測陣列技術
◆?統一的粒度分析模式
◆?連續液位感知及控制技術
◆?高靈敏度光能跟蹤及穩定技術
光學測量系統的卓越性能還包括:
◆?完全符合ISO13320衍射法測量技術標準
◆ 無需更換透鏡,無需使用標準樣校準,量程范圍達到0.05微米至1200微米
◆ 實時測量速率高達每秒1000Hz,優于當前國內外的同類產品
◆ 采用自動溫度恒定技術的超高穩定固體激光光源系統,徹底克服了氦氖氣體激光器預熱時間長,使用壽命短的缺點
Hydrolink SM 手動濕法分散進樣器
◆?標準容量最大500毫升
◆?手動控制,操作簡單明了
◆?系統內置高效防干燒超聲分散器,保證各類樣品都能被有效分散和均輸送
◆ 懸浮式液面感知,氣泡自動消除
◆ 全自動樣品分散和清洗
◆?易用工具,實現樣品池窗口的快速拆卸和清潔
| ??????? 型號 | LSDSF-2000 | LSDSF-2100Puls |
| 測量原理 | 激光衍射/靜態散射 | |
| 光學模型 | 全量程米氏理論及夫朗霍夫理論可選 | |
| 粒徑范圍 | 0.1μm-800μm | 0.05μm-1200μm |
| 進樣方式 | 容量400mL
離心泵 內置超聲?(防干燒,手動控制) 手動進水,排水 單電機驅動 |
|
| 光源 | 半導體固體激光器 | |
| 對中方式 | 自動 | |
| 進樣系統 | 分體式 | |
| 光學系統 | 逆傅里葉變換 | |
| 準確度 | Dv50優于±0.8%?(NIST可溯源乳膠標樣) | |
| 重復性 | Dv50優于±0.8%?(NIST可溯源乳膠標樣) | |
| 軟件SOP功能 | 有 | |
| 探測器數量 | 42 | 44 |
| 光學系統尺寸 | 主機510mm x 257mm x 350mm
進樣器270mm x?170mm x 340m |
|

先進的光路設計:
采用會聚光傅立葉變換測試技術保證在短的焦距獲得大量程,有效提高儀器的分辨能力;獨特的小探頭排布,讓2010擁有了超強的小顆粒測試能力。優越的自動對中系統及電腦操作系統彰顯出LSD-1077人性化設計。
高穩定光路優化:
獨具匠心的設計讓LSD-1077擁有了先進的高穩定光路,它采用了高穩定、長壽命的進口氦-氖激光器,優良的單色性讓LSD-1077擁有了超強的穩定性;主要光路采取了全封閉設計,保證了儀器在復雜環境長時間測試;高密度旋轉式探頭分布保證了LSD-1077超強的全量程無縫測試;
獨特的干法分散系統:
分散系統在法國理論數據的基礎上進行了優化設計,對干粉的分散更加均勻,超強的負壓保證了進料的連續性及均勻性,有效避免測試過程中干粉的相互粘連。
探測器:
探測器采用了主探測器與副探測器相結合的全新設計,保證了儀器全量程內無縫探測,使測試更加準確。主探測器設計了自動對中系統,可實現儀器的一鍵自動對中,彰顯人性化設計。同時有效避免手動對中對探測器的損害,有效延長了儀器的使用壽命。
防塵、防震設計:
儀器整體進行了密封設計,大幅提高了內部元器件使用壽命。獨特的懸浮式結構能有效避免外界震動對儀器的干擾,使結果測試更穩定可靠。
光路自動校對:
光路微變,儀器可以自行對光路進行調節。
管道無殘留:
測試完成后管道內無殘留樣品,不會對下次測試造成干擾。
計算機控制喂料:
測試人員可借助計算機精準控制儀器進料量。
主要技術參數:
| 主要
技術 參數 |
規格型號 | LSD-1077 | ||
| 執行標準 | ISO13320,GB/T19077.1-2003 | ISO13320,GB/T19077.1-2003 | ISO13320,GB/T19077.1-2003 | |
| 測試范圍 | 0.1~800μm | 0.1~1250μm | 0.1~2000μm | |
| 通道數 | 51 | 51 | 51 | |
| 準確性 | <3%(標樣D50偏差) | <3%(標樣D50偏差) | <3%(標樣D50偏差) | |
| 重復性 | <3%(標樣D50偏差) | <3%(標樣D50偏差) | <3%(標樣D50偏差) | |
| 激光 | He-Ne激光器,壽命大于3萬小時 | He-Ne激光器,壽命大于3萬小時 | He-Ne激光器,壽命大于3萬小時 | |
| 光路調節方式 | 光路全自動對中,精度達到微米級別 | 光路全自動對中,精度達到微米級別 | 光路全自動對中,精度達到微米級別 | |
| 測試速度 | <1min/次 | <1min/次 | <1min/次 | |
| 接口方式 | USB接口。 | USB接口。 | USB接口。 | |
]]>